>┊
首页 | 最新需求 | 最新现货 | IC库存 | 供应商 | IC英文资料库 | IC中文资料库 | IC价格 | 电路图 | 应用资料 | 技术资料
 IC型号: 
您现在的位置:首页 >  IC英文资料库 进入手机版 
 
资料编号:399724
 
资料名称:TLV431AIDRE4
 
文件大小: 232.69K
   
说明
 
介绍:
LOW-VOLTAGE ADJUSTABLE PRECISION SHUNT REGULATORS
 
 


: 点此下载
 
1
浏览型号TLV431AIDRE4的Datasheet PDF文件第2页
2
浏览型号TLV431AIDRE4的Datasheet PDF文件第3页
3
浏览型号TLV431AIDRE4的Datasheet PDF文件第4页
4
浏览型号TLV431AIDRE4的Datasheet PDF文件第5页
5
浏览型号TLV431AIDRE4的Datasheet PDF文件第6页
6
浏览型号TLV431AIDRE4的Datasheet PDF文件第7页
7
浏览型号TLV431AIDRE4的Datasheet PDF文件第8页
8
浏览型号TLV431AIDRE4的Datasheet PDF文件第9页
9
 
本平台电子爱好着纯手工中文简译:截至2020/5/17日,支持英文词汇500个
  
    
slvs139r − july1996 − 修订 九月 2005
1
post 办公室 框 655303
达拉斯市, 德州 75265
低电压 操作 ...v
参考
= 1.24 v
可调 输出 电压, v
o
= v
参考
至 6 v
参考 电压 公差 在 25
c
− 0.5% 用于 tlv431b
− 1% 用于 tlv431a
典型 温度 漂移
− 4 mv (0
c 至 70
c)
− 6 mv (–40
c 至 85
c)
− 11 mv (–40
c 至 125
c)
低 运营 阴极 电流 . . .
80
µ
一个 典型值
0.25-
典型 输出 阻抗
超-小 sc-70 包装 优惠 40%
较小 占地面积 比 sot-23-3
请参见 tlvh431 和 tlvh432 用于
− 更宽 v
KA
(1.24 v 至 18 v) 和 我
k
(80 ma)
− 附加 sot-89 包装
− 多个 引出线 用于 sot-23-3 和 sot-89
软件包
参考
阳极
阴极
lp (至-92/至-226) 包装
(顶部 查看)
nc − 否 内部 连接
* 用于 tlv431, tlv431a: nc − 否 内部 连接
* 用于 tlv431b: 离开 打开 或 连接 至 阳极
dbv (sot-23-5) 包装
(顶部 查看)
1
2
3
5
4
nc
*
阴极
阳极
参考
dbz (sot-23-3) 包装
(顶部 查看)
1
2
3
参考
阴极
阳极
d (soic) 包装
(顶部 查看)
1
2
3
4
8
7
6
5
参考
阳极
阳极
nc
阴极
阳极
阳极
nc
dck (sc-70) 包装
(顶部 查看)
1
2
3
6
5
4
阴极
nc
参考
阳极
nc
nc
nc - 否 内部 连接
pk (sot-89) 包装
(顶部 查看)
1
3
2
参考
阴极
ANODEANODE
描述/订购 信息
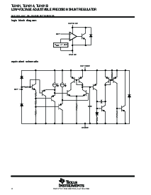
这 tlv431 是 一个 低电压 3-终端 可调 电压 参考 与 指定 热 稳定性 结束
适用工业 和商业 温度 范围. 输出 电压 可以 是 设置 至 任何 值 之间 v
参考
(1.24 v) 和 6 v 与 两个 外部 电阻 (请参见 图 2). 这些 设备 操作 从 一个 下部 电压
(1.24 v) 比 这 广泛 已使用 tl431 和 tl1431 分流器-调节器 参考资料.
当 已使用 与 一个 光耦合器, 这 tlv431 是 一个 理想 电压 参考 入点 隔离 反馈 电路 用于 3-v
至 3.3-v 开关-模式 电源 供应品. 这些 设备 有 一个 典型 输出 阻抗 的 0.25
. 活动
输出 电路 提供 一个 很 锋利的 打开 特性, 制作 他们 优秀 更换件 用于
低电压 齐纳 二极管 入点 许多 应用程序,包括 车载 法规 和 可调 电源 供应品.
请 是 意识到 那 一个 重要 通知 关于 可用能力, 标准 保修, 和 使用 入点 关键 应用程序 的
德州 仪器仪表 半导体 产品 和 免责声明 对此 出现 在 这 结束 的 这个 数据 工作表.
版权
2005, 德州 仪器仪表 股份公司
        
         
       
   
资料评论区:
点击回复标题作者最后回复时间

标 题:
内 容:
用户名:
手机号:    (*未登录用户需填写手机号,手机号不公开,可用于网站积分.)
      
关于我们 | 联系我们
电    话13410210660             QQ : 84325569   点击这里与集成电路资料查询网联系
联系方式: E-mail:CaiZH01@163.com