>┊
首页 | 最新需求 | 最新现货 | IC库存 | 供应商 | IC英文资料库 | IC中文资料库 | IC价格 | 电路图 | 应用资料 | 技术资料
 IC型号: 
您现在的位置:首页 >  IC英文资料库 进入手机版 
 
资料编号:577826
 
资料名称:bq29312RGER
 
文件大小: 310.31K
   
说明
 
介绍:
THREE AND FOUR CELL LITHIUM-LON ORLITHIUM-POLYMER BATTERY PROTECTION AFE
 
 


: 点此下载
 
1
浏览型号bq29312RGER的Datasheet PDF文件第2页
2
浏览型号bq29312RGER的Datasheet PDF文件第3页
3
浏览型号bq29312RGER的Datasheet PDF文件第4页
4
浏览型号bq29312RGER的Datasheet PDF文件第5页
5
浏览型号bq29312RGER的Datasheet PDF文件第6页
6
浏览型号bq29312RGER的Datasheet PDF文件第7页
7
浏览型号bq29312RGER的Datasheet PDF文件第8页
8
浏览型号bq29312RGER的Datasheet PDF文件第9页
9
 
本平台电子爱好着纯手工中文简译:截至2020/5/17日,支持英文词汇500个

slus546d − march 2003 − 修订 九月 2004
     
   
pw
rge
特点
2-, 3-, 或 4-细胞 系列 保护 控制
可以 直接 接口 与 这 bq2084 气体
量规
提供 个人 细胞 电压 和 蓄电池
电压 至 蓄电池 管理 主机
综合 细胞 平衡 驱动器
2
c 兼容 用户 接口 允许 访问权限
至 蓄电池 信息
可编程 阈值 和 延迟 用于 结束
放电
系统 警报 中断 输出
主机 控制 可以 启动 睡眠 电源 模式
和 船舶 模式
综合 3.3-v, 25-ma ldo
供应 电压 范围 从 4.5 v 至 25 v
低 供应 电流 的 60-
µ
一个 典型
应用程序
笔记本 pcs
医疗 和 测试一下 设备
便携式 仪器仪表
描述
这 bq29312 是 一个 2-, 3-, 或 4-细胞 锂离子 蓄电池 空调组件
保护 模拟 前 结束 (afe) 集成电路 那 包含 一个
3.3-v, 25-ma 低压差 调节器 (ldo). 这 bq29312
也 集成 一个 我
2
c 兼容 接口 至 提取
蓄电池 参数 这样的 作为 细胞 电压 和 控制
输出状态. 其他 参数 这样的 作为 电流 保护
阈值 和 延误 可以 是 编程 进入 这
bq29312 至 增加 这 灵活性 的 这 蓄电池
管理 系统.
这 bq29312 提供 安全 保护 用于 过度充电,
过载, 短-电路, 过电压, 和 欠压
条件 入点 连接词 与 这 蓄电池 管理
主机. 入点过载 和 短路 条件, 这 bq29312
圈数 这 场效应晶体管 驱动器 关 自主 受抚养人 开启 这
内部 配置 设置.
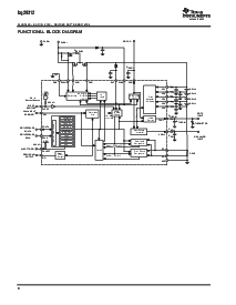
系统 分区 图表
ldo, 热 输出 驱动器 &放大器; uvlo
电源 管理
ldo, tout 和 电源 模式 控制
2
c
容量 prediction &指示灯;1% 错误
SMBus
空调组件 +
空调组件 −
放电 / 费用 /
pre−charge fets
细胞 和 空调组件
电压
测量
Pre−Charge
场效应晶体管 驱动器
2−tier 结束 电流 保护
32khz 时钟
发电机
bq2084
768 字节数 的
用户 闪光灯
保险丝
1
st
水平 ov 和
uv 保护
空调组件 下 电压
电源 模式
控制
预充 控制
延迟 计数器
细胞 平衡 算法 和 控制
细胞 平衡
驱动器
系统 接口
系统 看门狗
电压 水平 翻译器
系统 接口
32kHz
电源 模式 控制
故障安全 保护
T1
1
st
水平 oc
保护
温度 测量
&指示灯;1% 错误
t
智力
供应 电压
bq29312
pch 场效应晶体管 驱动器
ram 寄存器
sbs v1.1 数据
bq29312 ram/comms 验证
2nd 水平 结束 电压 保护
XAlert
睡眠
感觉 电阻
(10 − 30 m
)
pf 输入
         
          
         
请 是意识到 那 一个 重要 通知 关于 可用性, 标准 保修, 和 使用 入点 关键 应用程序 的 texas 仪器仪表
半导体 产品 和 免责声明 对此 出现 在 这 结束 的 这个 数据 工作表.
www.ti.com
版权
2004, 德州 仪器仪表 股份公司
资料评论区:
点击回复标题作者最后回复时间

标 题:
内 容:
用户名:
手机号:    (*未登录用户需填写手机号,手机号不公开,可用于网站积分.)
      
关于我们 | 联系我们
电    话13410210660             QQ : 84325569   点击这里与集成电路资料查询网联系
联系方式: E-mail:CaiZH01@163.com