>┊
首页 | 最新需求 | 最新现货 | IC库存 | 供应商 | IC英文资料库 | IC中文资料库 | IC价格 | 电路图 | 应用资料 | 技术资料
 IC型号: 
您现在的位置:首页 >  IC英文资料库 进入手机版 
 
资料编号:1096545
 
资料名称:ADSP-21267
 
文件大小: 506619K
   
说明
 
介绍:
Cost-Effective 32-Bit Floating-Point SHARC Processor for Consumer Audio
 
 


: 点此下载
 
1
浏览型号ADSP-21267的Datasheet PDF文件第2页
2
浏览型号ADSP-21267的Datasheet PDF文件第3页
3
浏览型号ADSP-21267的Datasheet PDF文件第4页
4
浏览型号ADSP-21267的Datasheet PDF文件第5页
5
浏览型号ADSP-21267的Datasheet PDF文件第6页
6
浏览型号ADSP-21267的Datasheet PDF文件第7页
7
浏览型号ADSP-21267的Datasheet PDF文件第8页
8
浏览型号ADSP-21267的Datasheet PDF文件第9页
9
 
本平台电子爱好着纯手工中文简译:截至2020/5/17日,支持英文词汇500个
初步 技术类 数据
sharc 和 这 sharc 徽标 是 已注册商标 的 ana日志 设备, 公司
SHARC
®
处理器
adsp-21267
rev. pra
信息 提供的 由 模拟 设备 是相信 至 是 准确 和 可靠.
然而, 否 责任 是 假设 由 模拟 设备 用于 其 使用, 也没有 用于 任何
侵权 的 专利 或 其他 权利 的 第三 缔约方 那 将 结果 从 其 使用.
或 否则 下 任何 专利 或 专利 权利 的 模拟 设备. 商标 和
已注册 商标 是 这 财产 的 他们的 各自 业主.
一个 技术 方式, p.o. 框 9106, norwood, ma 02062-9106 美国
电话:781/329-4700 www.模拟.com
摘要
高 业绩 32-有点/40-有点 浮动 点 处理器
优化 用于 高 业绩 音频 加工
代码 兼容 与 全部 其他 sharc dsps
这 adsp-21267 流程 高 业绩 音频 同时
启用 低 系统 费用
音频 解码器 和 post processor-算法 支持.
非挥发性 记忆 可以 是 已配置 至 包含 一个 com-
组合 的 pcm 96 khz, dolby数字, dolby 数字 ex2,
dolby 专业版 逻辑 iix, dts 5.1, dts es 离散 6.1, dts-es
矩阵 6.1, dts neo:6, mpeg2x bc (2 频道) 和 others.
请参见 www.模拟.com/sharc 用于 一个 完成 列表
单指令 多个-数据 (simd) 计算 archi-
tecture—two 32-有点 ieee 浮动-点/32-有点 固定 点/
40-有点 扩展 精度 floa婷 点 计算
单位, 每个 与 一个 乘数, alu, 换档器, 和 注册 文件
高 带宽 我/o — 一个 平行港口, spi 港口, 4 串行 端口,
一个 数字 音频 接口 (dai) 和 jtag
dai 包含 两个 精度时钟 发电机 (pcg), 和
一个 输入 数据 港口 (idp) 那 包括 一个 平行 数据
收购 港口 (pdap), 和 三个 可编程 计时器,
全部 下 软件 控制 由这 信号 路由 单位 (sru)
片上 记忆 — 1m 有点 的片上 sram 和 一个 专用
3m 比特 的 片上 掩模可编程 rom
这 adsp-21267 是 可用 与 一个 150 mhz 核心 说明书
费率. 用于 完成 订购 信息, 请参见订购
指南 开启 第页 43
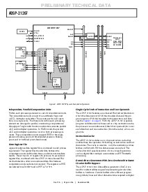
图 1. 功能 块 图表
SRAM
0. 5 m有点
rom
1. 5 mbi t
一个 d 博士 da t一个
px 瑞吉斯 之三
6
JTAG 测试一下 &放大器; 仿真
20
3
串行 p orts (4)
输入 数据
端口 (8)/
平行 数据
acq 用户界面 位置 port
ti s ( 3)
信号 nal
路由
联合国
精度 时钟
发电机 s (2)
数字 音频 接口
3
16
地址/
数据 总线/ gpio
一氧化碳 n t 右 o l / g PIO
平行
港口
IOP
寄存器
(mEMO ry 地图 ped)
控制,
状态, &放大器;
dat一个 缓冲区
4
SPI 港口 (1)
dma 控制器
18 频道
4
gpio 旗帜/
IRQ /提姆exp
我/o p ro 消费电子展 sor
io 一个
(18)
iod
(32)
专业版 ce SSI ng
元素
(pey )
加工
ELEME nt
(pex)
计时器
说明书
高速缓存
32 x 48 -b
da G1
8X4X32
DAG2
8X 4X3 2
32
下午 地址 总线
dm 地址 总线
32
下午 数据 总线
dm 数据 总线
64
64
核心 p ROCE SSO
prog ram
序列 UE nce
地址 数据
已移植 记忆
0
d ua l p ort ed m ory
1
SRAM
0.5 MBIT
rom
1.5 MBIT
资料评论区:
点击回复标题作者最后回复时间

标 题:
内 容:
用户名:
手机号:    (*未登录用户需填写手机号,手机号不公开,可用于网站积分.)
      
关于我们 | 联系我们
电    话13410210660             QQ : 84325569   点击这里与集成电路资料查询网联系
联系方式: E-mail:CaiZH01@163.com