>┊
首页 | 最新需求 | 最新现货 | IC库存 | 供应商 | IC英文资料库 | IC中文资料库 | IC价格 | 电路图 | 应用资料 | 技术资料
 IC型号: 
您现在的位置:首页 >  IC英文资料库 进入手机版 
 
资料编号:1101459
 
资料名称:PIC24HJ64GP510
 
文件大小: 254K
   
说明
 
介绍:
High-Performance, 16-bit Microcontrollers
 
 


: 点此下载
 
1
浏览型号PIC24HJ64GP510的Datasheet PDF文件第2页
2
浏览型号PIC24HJ64GP510的Datasheet PDF文件第3页
3
浏览型号PIC24HJ64GP510的Datasheet PDF文件第4页
4
浏览型号PIC24HJ64GP510的Datasheet PDF文件第5页
5
浏览型号PIC24HJ64GP510的Datasheet PDF文件第6页
6
浏览型号PIC24HJ64GP510的Datasheet PDF文件第7页
7
浏览型号PIC24HJ64GP510的Datasheet PDF文件第8页
8
浏览型号PIC24HJ64GP510的Datasheet PDF文件第9页
9
 
本平台电子爱好着纯手工中文简译:截至2020/5/17日,支持英文词汇500个
2004 微芯片 技术 公司 ds21817b-第页 1
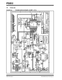
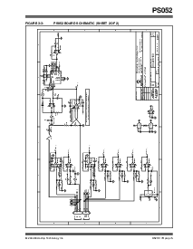
PS052
特点
硬件 站台 用于 配置, 校准
和 测试一下 的 微芯片 蓄电池 管理
产品
操作 下 控制 的 窗户
®
基于
powermate™ 软件 (ps7xx) 和
powertool™ 500 软件 (ps5xx) 通过 一个
rs-232 港口 或 usb 接口 至 这 pc
直接 连接 至 已装配 ps7xx 或 ps5xx
蓄电池 空调组件
smbus 通信 管理 由 板载
处理器
支架 正在加载 和 验证 的 蓄电池
记忆
pluggable 蓄电池 连接器 用于 便利性 和
灵活性
接线端子 用于 附件 至 一个 外部 荷载 或
充电器
通电 由 12v 直流 外部 供应 (包括)
生产 经过验证 emi/esd 保护
- 3.938 w x 6.300 l (英寸)
- 100.025 w x 160.020 l (毫米)
订购 信息
发展/测试一下 软件
零件 否. 描述
PS052 powercal™ 2 校准 板
零件 否. 描述
PS070 powermate™ 软件 用于 使用 与 ps7xx
PS050 powertool™ 500 软件 用于 使用 与
PS5XX
PowerCal
2 校准 站台
资料评论区:
点击回复标题作者最后回复时间

标 题:
内 容:
用户名:
手机号:    (*未登录用户需填写手机号,手机号不公开,可用于网站积分.)
      
关于我们 | 联系我们
电    话13410210660             QQ : 84325569   点击这里与集成电路资料查询网联系
联系方式: E-mail:CaiZH01@163.com