>┊
首页 | 最新需求 | 最新现货 | IC库存 | 供应商 | IC英文资料库 | IC中文资料库 | IC价格 | 电路图 | 应用资料 | 技术资料
 IC型号: 
您现在的位置:首页 >  IC英文资料库 进入手机版 
 
资料编号:11134
 
资料名称:AD8180AR-REEL7
 
文件大小: 253.36K
   
说明
 
介绍:
750 MHz, 3.8 mA 10 ns Switching Multiplexers
 
 


: 点此下载
 
1
浏览型号AD8180AR-REEL7的Datasheet PDF文件第2页
2
浏览型号AD8180AR-REEL7的Datasheet PDF文件第3页
3
浏览型号AD8180AR-REEL7的Datasheet PDF文件第4页
4
浏览型号AD8180AR-REEL7的Datasheet PDF文件第5页
5
浏览型号AD8180AR-REEL7的Datasheet PDF文件第6页
6
浏览型号AD8180AR-REEL7的Datasheet PDF文件第7页
7
浏览型号AD8180AR-REEL7的Datasheet PDF文件第8页
8
浏览型号AD8180AR-REEL7的Datasheet PDF文件第9页
9
 
本平台电子爱好着纯手工中文简译:截至2020/5/17日,支持英文词汇500个
rev. B
信息 提供的 由 模拟 设备 是 相信 至 是 准确 和
可靠. 然而, 否 责任 是 假设 由 模拟 设备 用于 其
使用, 也没有 用于 任何 侵权 的 专利 或 其他 权利 的 第三 缔约方
哪个 将 结果 从 其 使用. 否 许可证 是 授予 由 蕴涵 或
否则 下 任何 专利 或 专利 权利 的 模拟 设备.
一个
750 mhz, 3.8 ma
10 ns 开关 多路复用器
ad8180/ad8182
*
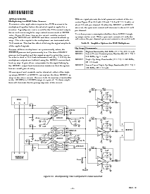
功能 块 图表
1
2
3
4
8
7
6
5
AD8180
IN0
–V
s
出点
启用
选择
IN1
+V
s
解码器
+1
+1
1
2
3
4
14
13
12
11
AD8182
–V
s
出点 一个
启用
一个
选择 一个
5
6
7
10
9
8
选择 b
出点 b
启用
B
解码器
+1
+1
解码器
+1
+1
in0 一个
in1 一个
+V
s
in1 b
in0 b
特点
快 频道 开关: 10 ns
高 速度
> 750 mhz 带宽 (–3 db)
750 v/
s 回转 费率
快 沉降 时间 的 14 ns 至 0.1%
低 电源: 3.8 ma (ad8180), 6.8 ma (ad8182)
优秀 视频 规格 (右
l
1 k
)
增益 平整度 的 0.1 db 超越 100 mhz
0.02% 差速器 增益 错误
0.02
差速器 相位 错误
低 毛刺: &指示灯; 35 mv
低 全敌意 串扰 的 –80 db @ 5 mhz
高 “off” 隔离 的 –90 db @ 5 mhz
低 成本
快 输出 禁用 功能 用于 正在连接 多个 设备
应用程序
像素 开关 用于 “picture-入点-picture”
开关 入点 lcd 和 plasma 显示器
视频 切换器 和 routers
产品 描述
这 ad8180 (单独) 和 ad8182 (双) 是 高 速度 2-至-1
多路复用器. 他们 报价 –3 db 信号 带宽 更大 比
750 mhz 沿 与 回转 费率 的 750 v/
µ
s. 与 更好 比
80 db 的 串扰 和 隔离, 他们 是 有用的 入点 许多 高
速度 应用程序. 这 差速器 增益 和 差速器 相位
错误 的 0.02% 和 0.02
°
, 沿 与 0.1 db 平整度 超越
100 mhz 制造 这 ad8180 和 ad8182 理想 用于 专业
视频 多路复用. 他们 报价 10 ns 开关 时间 制作
他们 一个 优秀 选择 用于 像素 开关 (图片-入点-图片)
同时 消费 较少 比 3.8 ma (按 2:1 mux) 开启
±
5 v sup-
层板 电压.
两者都有 设备 报价 一个 高 速度 禁用 功能 允许 这
输出 至 是 已配置 进入 一个 高 阻抗 州. 这个 铝-
低点 多个 产出 至 是 已连接 一起 用于 层叠
阶段 同时 这 “off” 频道 做 不 荷载 这 输出 总线.
他们 操作 开启 电压供应品 的
±
5 v 和 是提供 入点 8-
和 14-铅 塑料 倾角 和 soic 软件包.
500mV
/div
5ns/div
图 1. ad8180/ad8182 开关 特性
表 我. 真相 表
选择
启用
输出
00 IN0
10 IN1
0 1 高 z
1 1 高 z
一个 技术 方式, p.o. 框 9106, norwood, ma 02062-9106, 美国
电话: 781/329-4700 世界 宽 web 现场: http://www.模拟.com
传真: 781/326-8703 © 模拟 设备, 股份有限公司., 2000
*
保护 下 u.s. 专利 号码 5,955,908.
资料评论区:
点击回复标题作者最后回复时间

标 题:
内 容:
用户名:
手机号:    (*未登录用户需填写手机号,手机号不公开,可用于网站积分.)
      
关于我们 | 联系我们
电    话13410210660             QQ : 84325569   点击这里与集成电路资料查询网联系
联系方式: E-mail:CaiZH01@163.com