>┊
首页 | 最新需求 | 最新现货 | IC库存 | 供应商 | IC英文资料库 | IC中文资料库 | IC价格 | 电路图 | 应用资料 | 技术资料
 IC型号: 
您现在的位置:首页 >  IC英文资料库 进入手机版 
 
资料编号:1131077
 
资料名称:ADSP-21261
 
文件大小: 1642K
   
说明
 
介绍:
SHARC? Processor
 
 


: 点此下载
 
1
浏览型号ADSP-21261的Datasheet PDF文件第2页
2
浏览型号ADSP-21261的Datasheet PDF文件第3页
3
浏览型号ADSP-21261的Datasheet PDF文件第4页
4
浏览型号ADSP-21261的Datasheet PDF文件第5页
5
浏览型号ADSP-21261的Datasheet PDF文件第6页
6
浏览型号ADSP-21261的Datasheet PDF文件第7页
7
浏览型号ADSP-21261的Datasheet PDF文件第8页
8
浏览型号ADSP-21261的Datasheet PDF文件第9页
9
 
本平台电子爱好着纯手工中文简译:截至2020/5/17日,支持英文词汇500个
一个
sharc 和 这 sharc 徽标 是 已注册商标 的 ana日志 设备, 公司
SHARC
®
嵌入式 处理器
adsp-21262
rev. b
信息 提供的 由 模拟 设备 是相信 至 是 准确 和 可靠.
然而, 否 责任 是 假设 由 模拟 设备 用于 其 使用, 也没有 用于 任何
侵权 的 专利 或 其他 权利 的 第三 缔约方 那 将 结果 从 其 使用.
或 否则 下 任何 专利 或 专利 权利 的 模拟 设备. 商标 和
已注册 商标 是 这 财产 的 他们的 各自 业主.
一个 技术 方式, p.o. 框 9106, norwood, ma 02062-9106, 美国
电话: 781.329.4700 www.模拟.com
传真: 781.461.3113 © 2005 模拟 设备, 公司 全部 权利 保留.
摘要
高 业绩 32-有点/40-bit 浮点 处理器
代码 compatibility—at 总成 水平, 用途 这 相同
说明书 设置 作为 其他 sharc dsps
单指令 多个-数据 (simd) 计算 archi-
tecture—two 32-有点 ieee 浮动-点/32-有点 固定-点/
40-有点 扩展 精度 浮点 计算
单位, 每个 与 一个 乘数, alu, 换档器, 和 注册 文件
高 带宽 我/o—a 平行 港口, 一个 spi
®
港口, 六个 串行
端口, 一个 数字 应用程序接口 (dai), 和 jtag
dai 包含 两个 精度 时钟 发电机 (pcgs), 一个
输入 数据 港口 (idp) 那 包括 一个 平行 数据 acquisi-
操作 港口 (pdap), 和 三个 可编程 计时器, 全部
下 软件 控制 由 这 信号 路由 单位 (sru)
片上 memory—2m 有点 的 片上 sram 和 一个 专用
4m 有点 的 片上 掩模可编程 rom
这 adsp-21262 是 可用 入点 商业 和 工业
温度 等级. 用于 完成 订购 信息,
请参见订购 指南 开启 第页 46.
钥匙 特点
串行 端口 报价 左对齐 样品-对 和 我
2
s 支持
通过 12 可编程 和 同时 接收 或 trans-
麻省理工学院 针脚, 哪个 支持 向上 至 24 发送 或 24 接收 我
2
s
频道 的 音频 当 全部 六个 串行 端口 (sports) 是
已启用 或 六个 已满 双工 tdm 溪流 的 向上 至 128
频道 按 框架
在 200 mhz (5 ns) 核心 说明书 费率, 这 adsp-21262
操作 在 1200 mflops 峰值/800 mflops 持续
业绩 是否 操作 开启 固定- 或 浮点
数据
400 mmacs 持续 业绩 在 200 mhz
超级 harvard architecture—three 独立 公共汽车 用于
双 数据 fetch, 说明书fetch, 和 nonintrusive, 零-
管理费用 我/o
转让 之间 记忆 和 核心 在 向上 至 四 32-有点
浮动- 或 定点 字词 按 循环, 持续
2.4g 字节/s 带宽 在 200 mhz 核心 说明书 费率
和 900m 字节/秒 是 可用 通过 dma
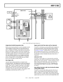
图 1. 功能铝 块 图表
地址
数据
px注册
6
JTAG 测试一下 &放大器; 仿真
20
3
se里亚尔 端口 (6)
输入
数据 端口 (8)
平行 数据
收购 港口
计时器 (3)
si gnal
ro U ti ng
单位
PRECISI 开启 clo ck
发电机 (2)
数字 应用程序 接口
3
16
地址/
数据 总线/ gpio
控制/gpio
平行
港口
IOP
寄存器
(记忆 已映射)
控制,
状态,
数据 缓冲区
4
sp 采购订单 rt (1)
dma 控制器
22 频道
4
gpio 旗子 s/
IRQ /timexp
加工
元素
(pey)
进程
ELEM ent
(pex)
计时器
说明书
高速缓存
32
48-有点
DAG1
8
4
32
DAG2
8
4
32
32
下午 地址 总线
dm 地址 总线
下午 数据 总线
dm 数据 总线
64
64
核心 处理器
程序
序列 UE nce
地址 数据
SRAM
1M 有点 rom
2M 有点
已移植 记忆
0
SRAM
1M 有点 rom
2M 有点
已移植 记忆
blo ck 1
s
iod
(32)
IOA
(18)
32
我/o 处理器
资料评论区:
点击回复标题作者最后回复时间

标 题:
内 容:
用户名:
手机号:    (*未登录用户需填写手机号,手机号不公开,可用于网站积分.)
      
关于我们 | 联系我们
电    话13410210660             QQ : 84325569   点击这里与集成电路资料查询网联系
联系方式: E-mail:CaiZH01@163.com