>┊
首页 | 最新需求 | 最新现货 | IC库存 | 供应商 | IC英文资料库 | IC中文资料库 | IC价格 | 电路图 | 应用资料 | 技术资料
 IC型号: 
您现在的位置:首页 >  IC英文资料库 进入手机版 
 
资料编号:146693
 
资料名称:M5M51R16AWG-10LI
 
文件大小: 89.2K
   
说明
 
介绍:
1048576-BIT(65536-WORD BY 16-BIT)CMOS STATIC RAM
 
 


: 点此下载
 
1
浏览型号M5M51R16AWG-10LI的Datasheet PDF文件第2页
2
浏览型号M5M51R16AWG-10LI的Datasheet PDF文件第3页
3
浏览型号M5M51R16AWG-10LI的Datasheet PDF文件第4页
4
浏览型号M5M51R16AWG-10LI的Datasheet PDF文件第5页
5
浏览型号M5M51R16AWG-10LI的Datasheet PDF文件第6页
6
浏览型号M5M51R16AWG-10LI的Datasheet PDF文件第7页
7
 
本平台电子爱好着纯手工中文简译:截至2020/5/17日,支持英文词汇500个
mitsubishi lsis
1048576-有点(65536-字 由 16-有点)cmos 静态 ram
m5m51r16awg -10li, -12li, -15li,
-10hi, -12hi, -15hi
MITSUBISHI
电动
8月.1. 1998
• 分开 控制 的 下部 和 上部 字节数 由 bc1 和 bc2
• 容易 记忆 扩展 和 电源 向下 由 s,bc1 和 bc2
描述
• 单独 +1.8v~2.7v 电源 供应
• 直接 ttl 兼容 : 全部 输入 和 产出
• 数据 保持 开启 +1.0v 电源 供应
• 三态 产出 : 或-领带 能力
• 普通 数据 我/o
应用程序
小 容量 记忆 单位.
功能
访问权限 时间
(最大值)
m5m51r16awg- 10li 100ns
备用
(最大值)
活动
4µA
电源 供应 电流
类型 姓名
10mA
m5m51r16awg- 10hi 100ns
2µA
• oe 防止 数据 争用 入点 这 我/o 总线
• 包装
48-管脚 芯片 缩放 包装(csp)
球 变桨 : 0.75mm
包装 尺寸: 7.0mm x 8.5mm
1
这 m5m51r16awg 是 一个 1048576-有点 cmos 静态 ram
有组织的 作为 65536 字词 由 16-比特, 哪个 是 预制 使用
高性能 cmos 技术. 这 使用 的 cmos 细胞 和
外围 结果 入点 一个 高 密度 和 低 电源 静态 ram.
这 m5m51r16awg 可以 实现 低 备用 电流 和 低
操作 电流 和 理想 用于 这 蓄电池 备份 应用程序.
这 m5m51r16awg 是 已打包 入点 一个 48-管脚 芯片 缩放 包装
哪个 是 一个 高 可靠性 和 高 密度 表面 安装 设备
(smd). 使用 这个 类型 的 设备, 它 成为 很 容易 至 设计
一个 小 系统.
这 m5m51r16awg 是 完全 兼容 与 这 m5m51r16wg.
(1mhz)
(最大值)
m5m51r16awg- 12li 120ns
m5m51r16awg- 15li 150ns
m5m51r16awg- 12hi 120ns
m5m51r16awg- 15hi 150ns
• 低 电源 向下 电流 0.05µa(典型值.)
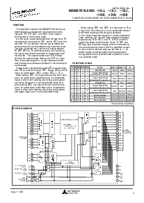
管脚 配置 (顶部 查看)
nc : 否 连接
nc
一个0
一个3
一个5
OEBC1
DQ1
s
nc
BC2
一个2
一个1
一个6
一个7
DQ2
DQ4
DQ16
DQ15DQ14
DQ13
DQ3
v抄送
DQ5
DQ6
DQ8
DQ7
DQ12
DQ11 DQ10
DQ9
一个15
一个13
一个12
一个9
一个8
一个10
一个11
nc
w
一个4
v抄送
nc
nc nc
一个14
nc
一个0
一个3
一个5
oe
BC1
DQ1
s
nc
BC2
一个2
一个1
一个6
一个7
DQ2
DQ4
DQ16
DQ15 DQ14
DQ13
DQ3
v抄送
DQ5
DQ6
DQ8
DQ7
DQ12
DQ11DQ10
DQ9
一个15
一个13
一个12
一个9
一个8
一个10
一个11
nc
w
一个4
v抄送
nc
NCNC
一个14
大纲
48FJA
管脚 配置 (底部 查看)
1 2 3 4 5 6
一个
B
c
d
e?
f
g
h
6 5 4 3 2 1
一个
B
c
d
e?
f
g
h
资料评论区:
点击回复标题作者最后回复时间

标 题:
内 容:
用户名:
手机号:    (*未登录用户需填写手机号,手机号不公开,可用于网站积分.)
      
关于我们 | 联系我们
电    话13410210660             QQ : 84325569   点击这里与集成电路资料查询网联系
联系方式: E-mail:CaiZH01@163.com