>┊
首页 | 最新需求 | 最新现货 | IC库存 | 供应商 | IC英文资料库 | IC中文资料库 | IC价格 | 电路图 | 应用资料 | 技术资料
 IC型号: 
您现在的位置:首页 >  IC英文资料库 进入手机版 
 
资料编号:168622
 
资料名称:SP6641BEK-3.3/TR
 
文件大小: 120.54K
   
说明
 
介绍:
500mA Alkaline DC/DC Boost Regulator in SOT-23
 
 


: 点此下载
 
1
浏览型号SP6641BEK-3.3/TR的Datasheet PDF文件第2页
2
浏览型号SP6641BEK-3.3/TR的Datasheet PDF文件第3页
3
浏览型号SP6641BEK-3.3/TR的Datasheet PDF文件第4页
4
浏览型号SP6641BEK-3.3/TR的Datasheet PDF文件第5页
5
浏览型号SP6641BEK-3.3/TR的Datasheet PDF文件第6页
6
浏览型号SP6641BEK-3.3/TR的Datasheet PDF文件第7页
7
浏览型号SP6641BEK-3.3/TR的Datasheet PDF文件第8页
8
浏览型号SP6641BEK-3.3/TR的Datasheet PDF文件第9页
9
 
本平台电子爱好着纯手工中文简译:截至2020/5/17日,支持英文词汇500个
1
rev. 3/5/02,
*patent 待定
sp6641a/6641b 500ma 碱性 直流/直流 增压 调节器 入点 sot-23 © 版权 2002 sipex 公司
描述
这 sp6641 是 一个 超-低 静态 电流, 高 效率, 直流-直流 增压 变频器 设计
用于 单独 和 双 细胞 碱性, 或 李-离子 蓄电池 应用程序 已找到 入点 pda’s, mp3 玩家, 和
其他 手持设备 便携式 设备. 这 sp6641 特点 一个 10
µ
一个 静态 电流, 一个 0.3
n-
频道 正在充电 开关, 0.9v 输入 启动, 和 一个 0.33a 或 1.0a 电感器 电流 限制 feature.
这 sp6641 是 提供 入点 一个 5 管脚 sot-23 包装 和 提供 一个 极其 小 电源 供应
占地面积 优化 用于 便携式 应用程序. 这 sp6641 是 预置 至 3.3v 和 可以 是 受控
由 一个 1na 活动 低 停机 管脚.
500ma 碱性 直流/直流 增压 调节器 入点 sot-23
®
超 低 静态 电流: 10
µ
一个
宽 输入 电压 范围: 0.9v 至 4.5v
90ma 我
出点
在 1.3v 输入 (sp6641a-3.3v)
500ma 我
出点
在 2.6v 输入 (sp6641b-3.3v)
100ma 我
出点
在 2.0v 输入 (sp6641a-5.0v)
500ma 我
出点
在 3.3v 输入 (sp6641b-5.0v)
固定 3.3v 或 5.0v 输出 电压
向上 至 87% 效率
0.3
nfet 右
ds
开启
启动 电压 保证 在 0.9v
0.33a 电感器 电流 限制 (sp6641a)
1a 电感器 电流 限制 (sp6641b)
逻辑 停机 控制
sot-23-5 包装
v
出点
SHDN
v
电池
LX
SP6641
5 管脚 sot-23
1
2
3
5
4
应用程序
pda's
dsc's
光盘/mp3 玩家
寻呼机
数字 摄像头
便携式 手持设备 医疗 设备
sp6641a/6641b
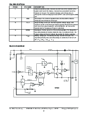
图 1. 典型 应用程序 原理图
图 2. 最大值 荷载 电流 入点 操作
出点
(ma)
0
50
100
150
200
250
300
350
400
450
500
550
600
650
700
1.0 1.5 2.0 2.5 3.0 3.5 4.0 4.5
v
入点
(v)
sp6641b, 1.0a, 3.3v
sp6641b, 1.0a, 5v
sp6641a, 0.33a, 3.3v
sp6641a, 0.33a, 5v
LX
v
电池
SHDN
L1
0.9v 至 4.5v
U1
SP6641A
v
出点
SHDN
v
电池
®
®
C2
v
出点
+3.3v 或 5v
D1
1
2
3
C1
5
4
C3
R1
sp6641a 3.3v &放大器; 5v:
c1 = c2 = 22
µ
f 陶瓷, l1 = 22
µ
h cdrh5d28,
d1 = mbr0520, c3 = 打开, r1 = 短路.
sp6641b 3.3v &放大器; 5v:
c1 = c2 = 100
µ
f poscap, l1 = 10
µ
h cdrh5d28,
d1 = zhcs2000, c3 = 1
µ
f 陶瓷, r1 = 10
.
资料评论区:
点击回复标题作者最后回复时间

标 题:
内 容:
用户名:
手机号:    (*未登录用户需填写手机号,手机号不公开,可用于网站积分.)
      
关于我们 | 联系我们
电    话13410210660             QQ : 84325569   点击这里与集成电路资料查询网联系
联系方式: E-mail:CaiZH01@163.com