>┊
首页 | 最新需求 | 最新现货 | IC库存 | 供应商 | IC英文资料库 | IC中文资料库 | IC价格 | 电路图 | 应用资料 | 技术资料
 IC型号: 
您现在的位置:首页 >  IC英文资料库 进入手机版 
 
资料编号:214051
 
资料名称:ICL8038CCPD
 
文件大小: 152.55K
   
说明
 
介绍:
Precision Waveform Generator/Voltage Controlled Oscillator
 
 


: 点此下载
 
1
浏览型号ICL8038CCPD的Datasheet PDF文件第2页
2
浏览型号ICL8038CCPD的Datasheet PDF文件第3页
3
浏览型号ICL8038CCPD的Datasheet PDF文件第4页
4
浏览型号ICL8038CCPD的Datasheet PDF文件第5页
5
浏览型号ICL8038CCPD的Datasheet PDF文件第6页
6
浏览型号ICL8038CCPD的Datasheet PDF文件第7页
7
浏览型号ICL8038CCPD的Datasheet PDF文件第8页
8
浏览型号ICL8038CCPD的Datasheet PDF文件第9页
9
 
本平台电子爱好着纯手工中文简译:截至2020/5/17日,支持英文词汇500个
1
注意事项: 这些 设备 是 敏感 至 静电 放电; 跟着 适当的 集成电路 搬运 程序.
1-888-intersil 或 321-724-7143
|
版权
©
intersil 公司 1999
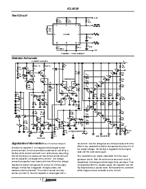
ICL8038
精度 波形 发电机/电压
受控 振荡器
这 icl8038 波形 发电机 是 一个 单片 综合
电路 有能力 的 生产 高 准确度 正弦, 方块字,
三角形, 锯齿 脉冲 波形 一个 最小值
外部 组件. 这 频率 (或 重复 费率) 可以
是 已选择 外部 从 0.001hz 至 更多 比 300khz
使用 要么 电阻 或 电容器, 和 频率
调制 和 清扫 可以 是 已完成 与 一个
外部 电压. 这 icl8038 是 预制 与 高级
单片 技术, 使用 肖特基 护栏 二极管
film 电阻, 和 这 输出 是 稳定 结束 一个 宽 范围 的
温度 和 供应 变化. 这些 设备 将 是
接口 与 相位 已锁定 回路 电路 至 减少
温度 漂移 至 较少 比 250ppm/
o
c.
特点
低 频率 漂移 与 温度. . . . . . .250ppm/
o
c
低 失真. . . . . . . . . . . . . . . . 1% (正弦 波浪 输出)
高 线性度 . . . . . . . . . . . 0.1% (三角形 波浪 输出)
宽 频率 范围. . . . . . . . . . . 0.001hz 至 300khz
变量 职责 循环 . . . . . . . . . . . . . . . . . . . . . 2% 至 98%
高 水平 产出 . . . . . . . . . . . . . . . . . . . . . . ttl 至 28v
同时 正弦, 方块字, 和 三角形 波浪
产出
容易 至 使用 - 只是 一个 极少数 的 外部 组件
必填项
引出线
ICL8038
(pdip, cerdip)
顶部 查看
功能 图表
订购 信息
零件 号码 稳定性 温度 范围 (
o
c) 包装 pkg. 否.
ICL8038CCPD 250ppm/
o
c (典型值) 0 至 70 14 ld pdip e14.3
ICL8038CCJD 250ppm/
o
c (典型值) 0 至 70 14 ld cerdip f14.3
ICL8038BCJD 180ppm/
o
c (典型值) 0 至 70 14 ld cerdip f14.3
ICL8038ACJD 120ppm/
o
c (典型值) 0 至 70 14 ld cerdip f14.3
正弦
三角形
职责 循环
V+
调频 偏差
nc
nc
正弦 波浪
v- 或 地
计时
方块字
调频 扫掠
1
2
3
4
5
6
7
14
13
12
11
10
9
8
调整
电容器
波浪 出点
输入
正弦 波浪
调整
波浪 出点
出点
频率
调整
比较器
#1
比较器
#2
触发器
正弦
变频器
BUFFERBUFFER
92
11
10
6
V+
v- 或 地
电流
来源
#1
电流
来源
#2
2I
c
3
数据 工作表 九月 1998 文件 号码 2864.3
资料评论区:
点击回复标题作者最后回复时间

标 题:
内 容:
用户名:
手机号:    (*未登录用户需填写手机号,手机号不公开,可用于网站积分.)
      
关于我们 | 联系我们
电    话13410210660             QQ : 84325569   点击这里与集成电路资料查询网联系
联系方式: E-mail:CaiZH01@163.com