>┊
首页 | 最新需求 | 最新现货 | IC库存 | 供应商 | IC英文资料库 | IC中文资料库 | IC价格 | 电路图 | 应用资料 | 技术资料
 IC型号: 
您现在的位置:首页 >  IC英文资料库 进入手机版 
 
资料编号:358497
 
资料名称:GS7000-CQT
 
文件大小: 172.93K
   
说明
 
介绍:
Serial Digital Video Transceiver
 
 


: 点此下载
 
1
浏览型号GS7000-CQT的Datasheet PDF文件第2页
2
浏览型号GS7000-CQT的Datasheet PDF文件第3页
3
浏览型号GS7000-CQT的Datasheet PDF文件第4页
4
浏览型号GS7000-CQT的Datasheet PDF文件第5页
5
浏览型号GS7000-CQT的Datasheet PDF文件第6页
6
浏览型号GS7000-CQT的Datasheet PDF文件第7页
7
浏览型号GS7000-CQT的Datasheet PDF文件第8页
8
浏览型号GS7000-CQT的Datasheet PDF文件第9页
9
 
本平台电子爱好着纯手工中文简译:截至2020/5/17日,支持英文词汇500个
gennum 公司 p.o. 框 489, stn. 一个, burlington, ontario, 加拿大 l7r 3y3
电话. +1 (905) 632-2996 传真. +1 (905) 632-5946 e-mail: info@gennum.com
www.gennum.com
修订 日期: 8月 1999 文件 否. 522 - 06 - 02
初步 数据 工作表
GS7000
特点
完全 综合 270mb/s sdi 接收器 或 变送器
完全 符合 与 smpte 259m-c
锁 和 承运人 检测 输出 指示
业绩 从 0 - 85°c
接收器 功能
和 产出 smpte 125m 符合 27mb/s 平行
数字 视频 和 时钟
综合 电缆 均衡 (超越 100m belden
8281)
轻松 的 设计 使用 和 调整 免费 操作
h 计时 信号 输出
变送器 功能
接受 smpte 125m (27mb/s) 平行 视频 数据 和
时钟, 产出 smpte 259m-c 270mb/s 串行 数字
视频
综合 电缆 驾驶员 提供 一个 差速器 输出
(或 两个 单端 产出)
应用程序
空间 有限, 低 电源 270mb/s 串行 至 平行 或
平行 至 串行 接口; 备用, 广播 质量
uncompressed 视频 接口 用于 工业 和
专业 视频 设备 使用 这 ieee p1394
接口.
描述
这 gs7000 是 一个 双 功能 集成电路 有能力 的 操作 作为
要么 一个 270mb/s 串行 数字 视频 接收器 或 一个 270mb/s
串行 数字 视频 变送器. 这 gs7000 是 设计 所以
那 它 可以 是 编程 至 操作 入点 要么 接收 或
发送 模式 通过 一个 模式 选择 管脚.
当 操作 作为 一个 接收器, 这 串行 数据 输入 接受
smpte 259m-c 符合 信号. 线 终端 是 开启
这 设备. 一个 片上 由-passable 固定 增益 均衡器
提供 电缆 均衡 超越 100m 的 高 质量
一氧化碳-轴向 电缆. 这 时钟 回收 是 执行 开启 芯片
与 最小 外部 组件. 传入 串行 数字
视频 数据 是 已解码 使用 一个 nrzi 解码器 和 smpte
解扰器 至 提供 时钟 smpte 125m 符合
平行 输出. 这 smpte 解扰器 和 nrzi
解码 功能 可以 是 已禁用.
当 操作 作为 一个 变送器, 这 gs7000 接受
平行 smpte 125m 符合 十 有点 视频. 一个 片上
扰频器 和 nrzi 编码器 转换 这 平行 数据 进入
一个 有点 串行 smpte 259m-c 符合 nrzi 输出 信号
适合 用于 驾驶 一氧化碳-轴向 电缆. 通过 这 smpte
选择 管脚, 这 smpte 扰频器 和 nrzi 编码 功能
可以 是 已禁用.
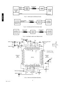
块 图表
订购 信息
零件 号码 包装 温度
gs7000-cqt 52 管脚 mqfp 0°c 至 85°c
gs7000-ctt 52 管脚 mqfp 胶带 0°c 至 85°c
p 至 s
s 至 p
扰频器
NRZI
编码器
解扰器
TRS
检测器
NRZI
解码器
f/10 PLL
mux
切片机 均衡器
信号
检测
SDO
SDO
SDI
SDI
光盘
PCLK
入点
eqrx/tx
d
入点 (0,9)
d
出点(0,9)
PCLK
出点
h
c
1
c
2
10
10
SMPTE
SMPTE
专业版-linx
GS7000
串行 数字 视频 收发器
资料评论区:
点击回复标题作者最后回复时间

标 题:
内 容:
用户名:
手机号:    (*未登录用户需填写手机号,手机号不公开,可用于网站积分.)
      
关于我们 | 联系我们
电    话13410210660             QQ : 84325569   点击这里与集成电路资料查询网联系
联系方式: E-mail:CaiZH01@163.com