>┊
首页 | 最新需求 | 最新现货 | IC库存 | 供应商 | IC英文资料库 | IC中文资料库 | IC价格 | 电路图 | 应用资料 | 技术资料
 IC型号: 
您现在的位置:首页 >  IC英文资料库 进入手机版 
 
资料编号:378640
 
资料名称:HI201HS
 
文件大小: 253.69K
   
说明
 
介绍:
High Speed, Quad SPST, CMOS Analog Switch
 
 


: 点此下载
 
1
浏览型号HI201HS的Datasheet PDF文件第2页
2
浏览型号HI201HS的Datasheet PDF文件第3页
3
浏览型号HI201HS的Datasheet PDF文件第4页
4
浏览型号HI201HS的Datasheet PDF文件第5页
5
浏览型号HI201HS的Datasheet PDF文件第6页
6
浏览型号HI201HS的Datasheet PDF文件第7页
7
浏览型号HI201HS的Datasheet PDF文件第8页
8
浏览型号HI201HS的Datasheet PDF文件第9页
9
 
本平台电子爱好着纯手工中文简译:截至2020/5/17日,支持英文词汇500个
1
文件 号码
3123.2
注意事项: 这些 设备 是 敏感 至 静电 放电; 跟着 适当的 集成电路 搬运 程序.
http://www.intersil.com 或 407-727-9207 | 版权 © intersil 公司 1999
嗨-201hs
高 速度, 四边形 spst, cmos 模拟
开关
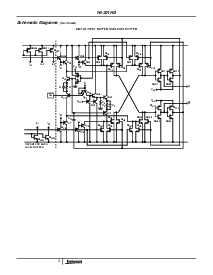
这 嗨-201hs 是 一个 单片 cmos 模拟 开关
特色 很 快 开关 速度 和 低 开启 电阻.
这 综合 电路 由 的 四 独立
可选择 spst 开关 和 是 管脚 兼容 与 这
行业 标准 嗨-201 开关.
预制 使用 硅栅 技术 和 这 intersil
电介质 隔离 流程, 这个 ttl 兼容 设备 优惠
改进 业绩 结束 先前 可用 cmos 模拟
开关. 特色 最大值
开关 次 的 50ns, l
低 开启
电阻 50
最大值, 一个 模拟 信号 范围,
嗨-201hs 是 设计 用于 任何 应用程序 在哪里 改进
开关 业绩, 特别是 开关 速度, 是 必填项.
(一个 更多 详细 讨论 开启 设计 应用程序
嗨-201hs 可以 是 已找到 入点 应用程序 备注 an543.)
特点
快 开关 次
-t
开启
. . . . . . . . . . . . . . . . . . . . . . . . . . . . . . . . . . . . 30ns
-t
. . . . . . . . . . . . . . . . . . . . . . . . . . . . . . . . . . . 40ns
低 “on” 电阻 . . . . . . . . . . . . . . . . . . . . . . . . 30
管脚 兼容 与 标准 嗨-201
宽 模拟 电压 范围 (
±
15v 供应品) . . . . . . .
±
15V
低 费用 注射 (
±
15v 供应品) . . . . . . . . . . 10pC
ttl 兼容
对称 开关 模拟 电流 范围 . . . . .80mA
应用程序
高 速度 多路复用
高 频率 模拟 开关
样品 和 保持 电路
数字 过滤器
运营 放大器 增益 开关 网络
积分器 重置 电路
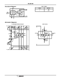
引出线
(开关 显示 用于 逻辑 “1” 输入)
嗨-201hs (cerdip, pdip, soic)
顶部 查看
hi201hs (plcc)
顶部 查看
订购 信息
零件 号码
温度
范围 (
o
c) 包装
pkg.
否.
hi1-0201hs-2 -55 至 125 16 ldcerdip f16.3
hi1-0201hs-4 -25 至 85 16 ldcerdip f16.3
hi1-0201hs-5 0 至 75 16 ldcerdip f16.3
hi3-0201hs-5 0 至 75 16 ld pdip e16.3
hi4p0201hs-5 0 至 75 20 ld plcc n20.35
hi9p0201hs-5 0 至 75 16 ld soic m16.3
hi9p0201hs-9 -40 至 85 16 ld soic m16.3
14
15
16
9
13
12
11
10
1
2
3
4
5
7
6
8
一个
1
OUT1
IN1
v-
IN4
一个
4
OUT4
一个
2
IN2
V+
nc
IN3
OUT3
一个
3
OUT2
3
2
1
19
20
4
5
6
7
8
14
15
16
17
18
9
10 11
12
13
一个
1
出点 1
一个
2
出点 2
入点 1
v-
入点 4
入点 2
V+
入点 3
出点 4
出点 3
一个
4
一个
3
数据 工作表 july 1999
资料评论区:
点击回复标题作者最后回复时间

标 题:
内 容:
用户名:
手机号:    (*未登录用户需填写手机号,手机号不公开,可用于网站积分.)
      
关于我们 | 联系我们
电    话13410210660             QQ : 84325569   点击这里与集成电路资料查询网联系
联系方式: E-mail:CaiZH01@163.com