>┊
首页 | 最新需求 | 最新现货 | IC库存 | 供应商 | IC英文资料库 | IC中文资料库 | IC价格 | 电路图 | 应用资料 | 技术资料
 IC型号: 
您现在的位置:首页 >  IC英文资料库 进入手机版 
 
资料编号:395760
 
资料名称:KIA7045AT
 
文件大小: 415.09K
   
说明
 
介绍:
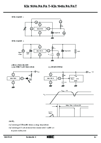
BIPOLAR LINEAR INTEGRATED CIRCUIT (VOLTAGE DETECTOR)
 
 


: 点此下载
 
1
浏览型号KIA7045AT的Datasheet PDF文件第2页
2
浏览型号KIA7045AT的Datasheet PDF文件第3页
3
浏览型号KIA7045AT的Datasheet PDF文件第4页
4
 
本平台电子爱好着纯手工中文简译:截至2020/5/17日,支持英文词汇500个
2002. 12. 31 1/4
半导体
技术类 数据
修订 否 : 2
电压 检测器
功能 的 这个 集成电路 是 准确地 重置 这 系统 之后
检测 电压 在 这 时间 的 开关 电源 开启 和 瞬时
电源 关 入点 各种 cpu 系统 和 其他 逻辑 系统.
特点
电流 消费 是 低. 我
CCL
=300 一个 典型值 我
CCH
=30 一个 典型值
重置 输出 最小值 保函 电压 是 低 0.8v 典型值
滞后 电压 是 提供. 50mv 典型值
重置 信号 世代 起动 电压 :
kia7019 1.9v 典型值 kia7033 3.3v 典型值
kia7021 2.1v 典型值 kia7034 3.4v 典型值
kia7023 2.3v 典型值 kia7035 3.5v 典型值
kia7025 2.5v 典型值 kia7036 3.6v 典型值
kia7027 2.7v 典型值 kia7039 3.9v 典型值
kia7029 2.9v 典型值 kia7042 4.2v 典型值
kia7031 3.1v 典型值 kia7045 4.5v 典型值
kia7032 3.2v 典型值
录音 类型 是 也 可用.
应用程序
(1) 作为 控制 电路 的 电池后备 记忆.
(2) 作为 测量 反对 错误的 运营 在 电源 开启-关.
(3) 作为 测量 反对 系统 失控 在 瞬时 break
的 电源 供应 等
(4) 作为 重置 功能 用于 这 cpu-已安装 设备,
这样的 作为 个人 计算机, 打印机, vtrs 和 所以 forth.
n 1.00
m 0.45 最大值
n
m
c
e?
c
e?
l
f
f
h
g
k
ja
B
3
21
d
2.30
0.55 最大值
14.00 0.50
0.45
0.85
1.27
1.00
0.45
3.70 最大值
4.80 最大值
4.70 最大值
l
k
j
h
g
f
d
c
B
一个
毫米昏暗
至-92
+
_
1. v
抄送
2. 地
3. 出点
昏暗
一个
B
d
e?
g
h
k
4.70 最大值
2.50 0.20
1.70 最大值
0.45+0.15/-0.10
4.25 最大值
1.50 0.10
0.40 典型值
1.75 最大值
0.75 最小
0.5+0.10/-0.05
sot-89
c
j
g
d
123
2. 地
一个
c
k
j
f
毫米
h
1. v
抄送
3. 出点
B
e?
ff
d
+
_
+
_
kia7019ap/af/at~
kia7045ap/af/在
双极性 线性 综合 电路
v
抄送
出点
+
-
等效 电路
类型 否. 标记 类型 否. 标记 类型 否. 标记
kia7019af/在 6A kia7029af/在 6F kia7035af/在 6L
kia7021af/在 6B kia7031af/在 6G kia7036af/在 6M
kia7023af/在 6C kia7032af/在 6H kia7039af/在 6N
kia7025af/在 6D kia7033af/在 6J kia7042af/在 6P
kia7027af/在 6E kia7034af/在 6K kia7045af/在 6R
标记
昏暗 毫米
一个
B
d
e?
TSM
2.9 0.2
1.6+0.2/-0.1
0.70 0.05
0.4 0.1
2.8+0.2/-0.3
1.9 0.2
0.95
0.16 0.05
0.00-0.10
0.25+0.25/-0.15
c
f
g
h
j
k 0.60
l 0.55
一个
f
g
g
d
k
k
B
e?
c
l
h
j
j
2
1
3
2
1
3
+
_
+
_
+
_
+
_
+
_
1. v
抄送
2. 出点
3. 地
资料评论区:
点击回复标题作者最后回复时间

标 题:
内 容:
用户名:
手机号:    (*未登录用户需填写手机号,手机号不公开,可用于网站积分.)
      
关于我们 | 联系我们
电    话13410210660             QQ : 84325569   点击这里与集成电路资料查询网联系
联系方式: E-mail:CaiZH01@163.com