>┊
首页 | 最新需求 | 最新现货 | IC库存 | 供应商 | IC英文资料库 | IC中文资料库 | IC价格 | 电路图 | 应用资料 | 技术资料
 IC型号: 
您现在的位置:首页 >  IC英文资料库 进入手机版 
 
资料编号:457643
 
资料名称:LUCL8576BP-DT
 
文件大小: 583.28K
   
说明
 
介绍:
Dual Ringing SLIC
 
 


: 点此下载
 
1
浏览型号LUCL8576BP-DT的Datasheet PDF文件第2页
2
浏览型号LUCL8576BP-DT的Datasheet PDF文件第3页
3
浏览型号LUCL8576BP-DT的Datasheet PDF文件第4页
4
浏览型号LUCL8576BP-DT的Datasheet PDF文件第5页
5
浏览型号LUCL8576BP-DT的Datasheet PDF文件第6页
6
浏览型号LUCL8576BP-DT的Datasheet PDF文件第7页
7
浏览型号LUCL8576BP-DT的Datasheet PDF文件第8页
8
浏览型号LUCL8576BP-DT的Datasheet PDF文件第9页
9
 
本平台电子爱好着纯手工中文简译:截至2020/5/17日,支持英文词汇500个
数据 工作表
将 2001
l8576b 双 铃声响起 slic
特点
两个 slic 频道 用于 多个 小费/戒指 接口
片上 平衡式 铃声响起 发电机, 否 戒指 继电器
必填项
单独 蓄电池 操作 或 可选 自动 蝙蝠-
tery 开关
安静 蓄电池 反转 用于 挂机 信令
断开 州
失真-免费, 挂机 变速器
24 ma 回路 电流 限幅器
戒指 跳闸 检测器
switchhook 检测器
免疫 至 频道 串扰 和 冲动 噪声
允许 轨道 过电压 用于 轻松 的 保护
热 保护
44-管脚, 表面-安装, 塑料 包装 (plcc)
应用程序
花盆 用于 isdn
终端 适配器 (助教)
数字 回路 承运人 (dlc) 系统
paBx
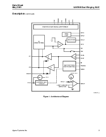
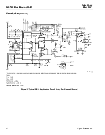
描述
这 杰尔 系统 公司 l8576b 电子 双 sub-
scriber 线 接口 电路 (slic) 提供 全部 这
功能 那 是 必要的 至 接口 一个 编解码器 至
这 小费 和 戒指 的 一个 订户 回路, 集成 两个
蓄电池 饲料 和 铃声响起 发电机 入点 一个 低成本
包装. 这 l8576b 设备 是 优化 至 满足
这 需要 的 短 回路, 客户 房地 应用程序-
区域 和 特点 平衡式 铃声响起 从 这 单独
蓄电池 供应. 这 设备 是 已建成 使用 一个 90 v com-
互补 双极性 (cbic) 流程. 它 是 可用 入点 一个
44-管脚 plcc 包装.
资料评论区:
点击回复标题作者最后回复时间

标 题:
内 容:
用户名:
手机号:    (*未登录用户需填写手机号,手机号不公开,可用于网站积分.)
      
关于我们 | 联系我们
电    话13410210660             QQ : 84325569   点击这里与集成电路资料查询网联系
联系方式: E-mail:CaiZH01@163.com