>┊
首页 | 最新需求 | 最新现货 | IC库存 | 供应商 | IC英文资料库 | IC中文资料库 | IC价格 | 电路图 | 应用资料 | 技术资料
 IC型号: 
您现在的位置:首页 >  IC英文资料库 进入手机版 
 
资料编号:573803
 
资料名称:RC5033M
 
文件大小: 186.74K
   
说明
 
介绍:
Adjustanble Sychronous DC-DC Converter
 
 


: 点此下载
 
1
浏览型号RC5033M的Datasheet PDF文件第2页
2
浏览型号RC5033M的Datasheet PDF文件第3页
3
浏览型号RC5033M的Datasheet PDF文件第4页
4
浏览型号RC5033M的Datasheet PDF文件第5页
5
浏览型号RC5033M的Datasheet PDF文件第6页
6
浏览型号RC5033M的Datasheet PDF文件第7页
7
浏览型号RC5033M的Datasheet PDF文件第8页
8
浏览型号RC5033M的Datasheet PDF文件第9页
9
 
本平台电子爱好着纯手工中文简译:截至2020/5/17日,支持英文词汇500个
电子产品
半导体 事业部
初步 信息
描述 产品 那 是 不 入点 已满 生产 在 这 时间 的 印刷. 规格 是 基于 开启 设计 目标
和 有限 表征. 他们 将 变更 无 通知. 联系人 raytheon 用于 电流 信息.
初步 信息
特点
>85% Ef
350ua 静态 电流 入点 停机
快 瞬态 响应
软 控制 通电
过电压 保护
输出 电压 范围 从 2.0v 至 3.6v
工厂 已修整 低 tc 参考 电压
可调 振荡器 频率
驱动器 n通道 mosfets
16 管脚 soic 包装
应用程序
3.3v 电源 供应 用于 pentium™ 基于 cpu
motherboards
3.45v 电源 供应 用于 amd-k5™ cpu
2.5v 或 3.6v 电源 供应 用于 powerpc™
描述
这 rc5033 是 一个 同步 模式 直流-直流 控制器 集成电路
专用 至 提供 一个 5v 至 2.0v 向上 至 3.6v 换算
用于 各种 类型 的 cpu 电源 . 它 可以 是 确认 入点 两者都有
这 同步 和 非-同步 模式 和 与 这
适当的 应用程序 电路 可以 是 已使用 至 交付 荷载 cur-
租金 更大 比 10 安培数. 这 rc5033 是 设计 至 操作-
吃了 入点 一个 标准 pwm 控制 模式 下 重型 荷载
条件 和 作为 一个 pfm 控制器 入点 灯光 荷载 条件.
其 高度 准确 低 tc 参考 消除 这 需要 用于
精度 外部 组件 入点 订单 至 实现 紧
公差 电压 法规. 通过 这 使用 的 外部
电阻, 这 rc5033 可以 生成 准确 输出 电压
从 2.0v 向上 至 3.6v. 一个 综合 过电压 保护
功能 不断地 显示器 这 输出 电压 和 关闭
向下 这 电源 至 这 cpu 入点 这 事件 的 一个 出点-的-
公差 电压 情况, 从而 保护 这 cpu.
这 可编程 振荡器 可以 操作 从 200khz 至
更大 比 1mhz 至 提供 用于 fl 入点 选择
外部 组件 这样的 作为 电感器, 电容器, 和
电源 mosfets.
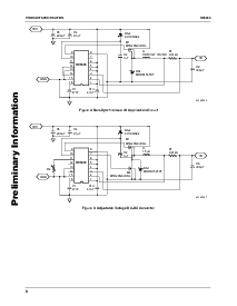
块 图表
数字
控制
+
+
VREF
65-5033-01
osc
VREF
+
+
+
+
+
+
VIN
vo
RC5033
可调 同步 直流-直流 变频器
rev. 0.9.5
资料评论区:
点击回复标题作者最后回复时间

标 题:
内 容:
用户名:
手机号:    (*未登录用户需填写手机号,手机号不公开,可用于网站积分.)
      
关于我们 | 联系我们
电    话13410210660             QQ : 84325569   点击这里与集成电路资料查询网联系
联系方式: E-mail:CaiZH01@163.com