>┊
首页 | 最新需求 | 最新现货 | IC库存 | 供应商 | IC英文资料库 | IC中文资料库 | IC价格 | 电路图 | 应用资料 | 技术资料
 IC型号: 
您现在的位置:首页 >  IC英文资料库 进入手机版 
 
资料编号:626912
 
资料名称:STM813L
 
文件大小: 530.87K
   
说明
 
介绍:
5V Supervisor
 
 


: 点此下载
 
1
浏览型号STM813L的Datasheet PDF文件第2页
2
浏览型号STM813L的Datasheet PDF文件第3页
3
浏览型号STM813L的Datasheet PDF文件第4页
4
浏览型号STM813L的Datasheet PDF文件第5页
5
浏览型号STM813L的Datasheet PDF文件第6页
6
浏览型号STM813L的Datasheet PDF文件第7页
7
浏览型号STM813L的Datasheet PDF文件第8页
8
浏览型号STM813L的Datasheet PDF文件第9页
9
 
本平台电子爱好着纯手工中文简译:截至2020/5/17日,支持英文词汇500个
1/27march 2005
stm705, stm706,
stm707, stm708, stm813l
5v 主管
特点 摘要
5v 操作 电压
精度 v
抄送
显示器
stm705/707/813l
4.50v
v
rst
4.75v
stm706/708
4.25
v
rst
4.50v
rst 和 rst
200ms (典型值) t
rec
看门狗 计时器 - 1.6sec (典型值)
手册 重置 输入 (mr)
电源-故障 比较器 (pfi/pfo)
低 供应 电流 - 40µa (典型值)
保证 rst(rst) 断言
向下 至 v
抄送
= 1.0v
操作 温度:
–40°c 至 85°c (工业 等级)
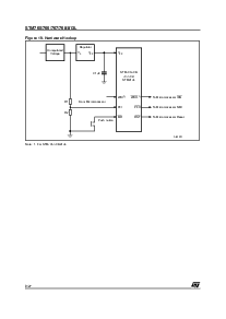
图 1. 软件包
表 1. 设备 选项
备注: 1. 推拉 输出
8
1
so8 (m)
tssop8 3x3 (ds)
看门狗
输入
看门狗
输出
低电平有效
rst
(1)
有效-高
rst
(1)
手册
重置 输入
电源-故障
比较器
STM705
✔✔✔ ✔✔
STM706
✔✔✔ ✔✔
STM707
✔✔✔
STM708
✔✔✔
STM813L
✔✔ ✔✔✔
资料评论区:
点击回复标题作者最后回复时间

标 题:
内 容:
用户名:
手机号:    (*未登录用户需填写手机号,手机号不公开,可用于网站积分.)
      
关于我们 | 联系我们
电    话13410210660             QQ : 84325569   点击这里与集成电路资料查询网联系
联系方式: E-mail:CaiZH01@163.com